한국산학기술학회논문지 Vol. 11, No. 3, pp. 1101-1107, 2010
1101
한국산학기술학회논문지 제11권 제3호,
2010
1102
경제적인 보안 모니터링 시스템 설계 및 구현
1103
한국산학기술학회논문지 제11권 제3호, 2010
1104
경제적인 보안 모니터링 시스템 설계 및 구현
1105
한국산학기술학회논문지 제11권 제3호, 2010

경제적인 보안 모니터링 시스템 설계 및 구현

Seok-ki Ryu1, Sunheum Lee
1 한국정보통신기능대학 정보통신설비과, 2 순천향대학교 정보통신공학과
1 Korea Information and Communication Polytechnic College 2 Department of Information and Communication Engineering, SoonChunHyang University

Abstract

DVR is widely used in the security monitoring system because it has excellent performance compared with VCR. In this paper, the new DVR interfaces and repeaters enhancing the performance of the existing DVR have been designed and implemented, which enables a large-scaled security monitoring system to be built economically. A repeater in this paper connects 8 monitoring terminals to 2 channels of DVR and a DVR interface manages 16 repeaters to be able to accommodate 128 monitoring terminals. Eventually, the implemented system has a quadruple scalability compared to the existing systems and can reduce the installation cost substantially by using cost-effective UTP cables instead of coaxial cables. And the system could be effectively used in various environments and conditions because various functions such as video transmission, audio communication, emergency call, and RFID card are integrated into the system. Key Words : DVR, Monitoring System, Repeater
류석기 1 , 이순흠 2*
Design and Implementation of Economical Security Monitoring System
요 약 VCR 에 비해 성능이 우수하여 DVR 이 보안 모니터링 시스템에 활발히 사용되고 있다 . 본 논문에서는 기존 DVR 의 성능을 향상시킬 수 있는 DVR 인터페이스와 중계 장치를 설계 구현하여 대규모 보안감시시스템을 경제적으 로 구축할 수 있도록 하였다 . 본 논문의 중계 장치는 8 대의 감시 단말기를 DVR 두 채널에 수용하며 , 한 개의 DVR 인터페이스는 16 개의 중계 장치를 관리하여 총 128 대의 감시 단말기를 수용할 수 있다 . 결국 , 본 시스템은 기존 시스 템보다 4 배의 시스템 확장성을 가지며 , DVR 인터페이스 , 중계 장치 및 감시 단말기 사이의 연결에 동축 케이블 대 신 저렴한 UTP 케이블을 사용할 수 있도록 하여 설치비용을 대폭 절감할 수 있다 . 또한 본 보안 모니터링 시스템은 영상전송 , 음성통화 , 비상호출 , RFID 카드 등의 다양한 기능들이 하나로 통합되어 있어 , 다양한 환경과 조건에서 효 과적으로 사용될 수 있다 .
1. 서론 날로 늘어가는 범죄의 수법에 따라 세계적으로 방범 시스템에 관심이 모이고 있다. 인터넷 서비스와 초고속 정보통신망의 등장으로 영상 감시 시스템은 현장의 제어와 데이터 신호를 음성과 함 께 대규모의 카메라를 통해 모니터링 하는 시스템으로 확대되고 있다[1]. * 교신저자 : 이순흠(sumheum@sch.ac.kr) 접수일 09년 10월 27일 수정일 (1차 10년 02월 03일, 2차 10년 03월 15일)
2*
기존의 영상감시 시스템은 아날로그 방식의 CCTV(Closed-Circuit Television) 시스템과 디지털 방식 의 DVR(Digital Video Recorder) 시스템으로 분류될 수 있으며 CCTV 시스템은 디지털 방식의 DVR로 보급이 활발하게 이루어지고 있다[2, 3]. CCTV 시스템의 경우 VCR(Video Cassette Recorder) 은 대표적인 아날로그 방식으로 테이프를 수시로 교체, 재사용에 따른 녹화 선명도 감소, 테이프 재 구매 비용발 게재확정일 10년 03월 18일
생, 사용의 번거로움 및 관리의 불편함으로 인해 실제적 인 활용이 어렵다는 단점이 있다[4]. 이러한 문제점을 개선하기 위하여 등장하게 된 것이 DVR이라 불리는 디지털 영상 저장 장치이다. DVR 방식 의 장점은 기존 VCR 방식에 비해 화질이 우수하고 검색, 판독이 자유롭고 빠르다. 또한 여러 번 재생하여도 녹화 된 영상의 화질이 변하지 않으며 전송, 복제가 쉽다. 이러 한 장점에 의하여 현재 많은 DVR 시스템이 VCR 시스템 을 대체하고 있다. 기존 DVR 시스템의 경우 DVR의 채널이 최대 64채널 로 제한되어 최대 64대의 카메라만이 연결이 가능하며 또한 카메라 신호 전송을 위해 동축 케이블을 사용하기 때문에 설치비용이 많이 발생된다.[5, 6]. 본 논문에서는 동축케이블 대신 UTP (Unshielded Twisted Pair, 비 차폐 이중 나선) 케이블을 사용할 수 있 도록 DVR 인터페이스를 설계하고 DVR의 64채널에 최 대 256대의 단말기까지 확장 가능한 중계 장치를 설계하 여 기존의 CCTV 시스템 보다 장비구입 및 설치비용을 줄일 수 있고 대규모 설치가 가능한 경제적인 보안 모니 터링 시스템을 구현하였다. 또한 RFID 카드 및 호출 버튼을 이용하여 사용자의 필요시 영상 및 음성을 DVR로 전송하는 방식으로 기존 DVR에 비해 저장 공간의 낭비를 최소화 하였고, 사생활 침해의 우려가 있는 지역의 문제점을 개선하였다. 본 논문의 2장에서는 기존 시스템의 문제점과 다채널 저가형 통합 감시 호출시스템의 설계 과정을, 3장에서는 다채널 저가형 통합 감시 호출시스템의 구현에 대하여 설명한다. 4장에서는 구현된 경제적인 보안 모니터링 시 스템의 결과에 대하여 설명한다. 5장에서 결론을 지었다. 2. 문제분석 및 설계 2.1 문제분석 기존 VCR 시스템 방식은 아날로그 방식의 CCTV 시 스템에서 사용하던 방식으로 CCTV는 기본적으로 촬상 장치(카메라), 전송장치(분배기), 표시장치(모니터) 및 저 장장치(VCR)4개 부분으로 구성된다. 또한 신호의 전송에 는 종래에는 동축케이블이 사용되고 있으나 최근엔 고화 질을 위한 광파이버 케이블로 대체되어 사용되기도 한다. VCR 시스템 방식은 분배기를 사용하여 한 화면에 최 대 4개의 영상이 표시된다. 녹화를 여러 번 반복하는 방 식이고, 저장된 영상(비디오테이프)을 오랫동안 보관 할 경우에는 열화 되기 때문에 화질이 좋지 않았다. 또한 자
료의 검색 시 해당 비디오테이프를 처음부터 검색하려는 지점까지 재생하여야 하는 번거로움과, 자료를 열람하려 면 VCR이 설치된 곳으로 가야만 하였다. 음성 전송은 불 가능하고 24시간 한곳만을 지속적으로 감시하기 때문에 저장 공간의 낭비 및 사생활 침해의 우려가 있다는 단점 또한 존재하였다. 기존에 쓰이던 VCR이 녹화를 여러 번 반복하는 방식이라 화질이 떨어지고 비디오테이프를 여 러 번 교체하는 등 사용의 번거로움을 해결하기 위해 개 발한 디지털 영상 저장 장치가 바로 DVR이다. DVR은 네트워크의 구성을 편리하게 할 수 있으며 CCTV의 테이프의 반복사용에 대한 단점 및 유지보수에 대한 불편한 점을 해결하였으며, 감시용 카메라를 통해 입력된 영상 데이터의 아날로그 신호를 디지털 신호로 전환하여 국제 압축방식인 MPEG으로 영상을 압축, 복원 하여 장시간 녹화 및 신속히 재생하여 볼 수 있는 시스템 이다. 표 1은 DVR과 VCR의 특징을 비교한 표이다. [표 1] DVR 과 VCR 의 비교 구 분 VCR DVR 녹화 아날로그 디지털 방식 녹화 하드디스크, 광자기디 Video Tape 매체 스크등 녹음 Tape 시간 제한 하드디스크 추가 확장 시간 녹화 다중채널 녹화, 원격제 단순 녹화 기능 어 영상 저화질 녹화 고화질 녹화 화질 다중 별도 장비 필요 기능 자체 내장 녹화 화면 별도 장비 필요 기능 자체 내장 분할 화질 VHS 기준 화질 고화질 내구성 화질 열화 우려 열화되지 않음 검색 간편(순간검색, 원격지 불편(전체검색) 기능 검색) 영상 불가 가능(고화질, 프린터, 자료 (별도 장비 필요) 원격출력) 출력 불편 간편 자료 (인건비, 관리비 발생) 하드디스크 저장으로 보관 Tape 보관으로 보관 별도 보관 공간 필요 공간 필요 없음 유지비 별도 비용 발생 없음 고가 저가 다중 녹화 및 화면 분 다중 녹화 및 화면 분 설치비 할 등의 별도 장비 설 할 기능 내장으로 별도 치로 비용 증가 장비 설치 비용 없음 HDD 용량 증설 및 확장성 Tape 보관 난이 DVD 백업
하지만 기존 DVR 시스템의 경우 카메라 신호 전송을 위해 동축케이블을 사용하며 채널의 수가 최대 64채널로 제약되어 최대 64대의 카메라만 연결 가능한 인터페이스 구조를 가지므로 장비비용 및 설치비용이 많이 발생하여 대규모 설치가 불가능하였다. 본 논문에서는 DVR 인터페이스와 중계 장치의 설계 도입으로 64대에서 최대 256대로 확장시켜 대규모 설치 가 가능 하도록 하였으며 설치 비용을 줄이기 위해 동축 케이블을 UTP케이블로 대체하여 시스템의 설치비용을 낮추고, 한 화면에 표시 가능한 영상의 수도 최대 16개에 서 32개로 확장시켜 설계 구현하였다. 2.2 시스템의 구성 본 논문에서 구현한 저비용 및 대규모 설치를 고려한 경제적인 보안 모니터링 시스템은 중앙 시스템(Central System), DVR 인터페이스(DVR Interface), 중계 장치 (Repeater Unit), 영상 호출 단말기(Image Call Terminal) 이상 4가지 요소로 구성된다. 영상 호출 단말기와 중계 장치, 중계 장치와 DVR 인 터페이스 간의 통신은 RS-485, DVR 인터페이스와 중앙 시스템간의 통신은 RS-232로 구성되어 있다. 한 대의 DVR 인터페이스에 최대 16대의 중계 장치가 연결 가능 하다. 또한 한 대의 중계 장치에 최대 8대의 영상 호출 단 말기가 연결 가능하여 1대의 DVR 인터페이스에 최대 128대의 영상 호출단말기가 연결된다. 2대의 DVR 인터 페이스 사용 시 최대 256대의 영상 호출 단말기 연결이 가능한 것이다. 그림 1은 다채널 저가형 통합 감시 호출 시스템의 구성도이다.
[그림 1] 통합 감시 호출시스템 구성도 본 논문에서 구현한 통합 감시 호출시스템의 프로토콜 은 중앙 시스템과 DVR 인터페이스 간의 통신 프로토콜
인 CDC(Central System DVR interface Communication, 이하 CDC), DVR 인터페이스와 중계 장치 간의 통신 프 로토콜인 DRC(DVR interface Repeater Communication, 이하 DRC), 중계 장치와 영상 호출 단말기 간의 통신 프 로토콜인 RTC(Repeater Terminal Communication, 이하 RTC) 프로토콜로 구성된다. 제어의 경우 중앙 시스템은 DVR 인터페이스에게, DVR 인터페이스는 중계 장치에 게, 다시 중계 장치는 영상 호출 단말기에게 제어 명령을 전송하고 영상 호출 단말기는 상태 및 제어 결과를 전송 한다. 그림 2는 다채널 저가형 통합 감시 호출 시스템의 제어 절차이다.
[그림 2] 통합 감시 호출시스템의 제어 절차 결과 전송은 제어 과정을 역으로 진행한다. 각 단계에 서 TIME OUT 500[ms]동안에 제어 및 상태 결과를 수신 받지 못한 경우에는 재 시도를 하게 된다. 재 시도는 2회 까지 하며 재시도 2회 후에도 수신 받지 못한 경우에는 통신 에러로 처리하여 중앙 시스템으로 에러 상태를 전 송하여 표시하게 된다. 영상 호출 단말기의 Call이 요청 되었을 경우 단계별로 Call 요청을 전달하며, 중앙 시스 템은 Call에 대한 성공여부를 DVR 인터페이스와 중계 장치를 통하여 영상 호출 단말기로 보내게 된다. 중계 장 치에 최대로 연결할 수 있는 영상 호출 단말기의 수는 8 대로 중계 장치는 1 ~ 8의 영상 호출 단말기를 Polling 방 식을 사용하여 지속적으로 상태를 요청하게 된다. 이 경 우에도 TIME OUT 1000[ms]동안에 영상 호출 단말기로 부터 상태 결과를 수신 받지 못하면 다음 차례에 2번의 재 시도를 하게 된다. 2회 재시도 후에도 수신 받지 못한 경우 통신에러로 처리하게 된다. DVR 인터페이스와 중 계 장치도 동일한 Polling 방식으로 상태를 요청한다.
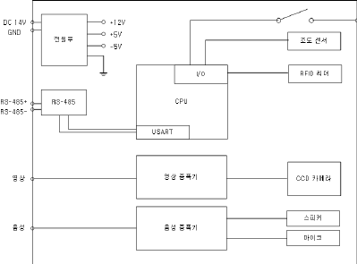
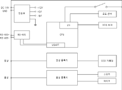
3. 시스템의 구현 통합 감시 호출시스템은 DVR 인터페이스, 중계 장치, 영상 호출 단말기로 구성되며 각 장치들의 메인 컨트롤 러는 8bit ATmega128을 사용하였다. ATmega128은 2개 의 USART (Universal Synchronous and Asynchronous Receiver and Transmitter), A/D 변환기, 타이머, JTAG(Joint Test Action Group)등을 내장하고 있다. 3.1 영상 호출 단말기 영상 호출 단말기는 스위치, CPU(ATmega128), RFID 리더, 전원부, 조도 센서, CCD (Charge- Coupled Device) 카메라, 영상 증폭기, 음성 처리부 등으로 구성되어 있다. 영상 호출 단말기는 사용자가 버튼이나 RFID카드를 이 용하여 중앙 시스템으로 호출 요청 시 영상과 음성을 전 송하여 주는 역할을 한다. 또한 조도센서에 의해 어두울 경우 조명을 켜주는 역할을 한다. 소형카메라와 통화부 (마이크, 스피커), 호출부 근접식 카드리더 안테나부로 구 성된 일반 시중의 비디오폰과 동일한 기능을 하며 현관 도어폰 및 출입통제 단말기로 활용 가능하다. UTP케이블 한 가닥으로 영상 통화 호출이 가능토록 이루어진 전송 장치이다. CCD 카메라의 전원은 +12V를 사용한다. 따라서 전원 부에는 +14V를 +12V로 변환하는 정전압 회로가 구성되 어 있다. CPU는 Atmel사의 ATmega128을 사용하여 구성 하였 으며, RFID주파수는 13.56MHz이고, RFID 리더의 규격 은 ISO 14443A 표준을 따랐다. 그 중 대표적인 ISO 14443A 리더 IC는 필립스사의 MF RC500으로 영상 호 출 단말기의 RFID리더 부분의 IC로 사용하였다. 중계 장 치와의 통신은 RS-485통신을 사용하기 때문에 별도의 RS-485 드라이버 회로를 이용하였다. 중계 장치를 통한 영상 호출 단말기 전원 공급으로 설치 시 개별 전원 공급 확보가 필요 없어 설치가 용이하다. 음성 신호선 한 가닥으로 Half Duplex 방식으로 양방 향 음성 전송이 가능하도록 설계하였다. 그림 3은 영상 호출 단말기의 블록 다이어그램이다. 3.2 중계 장치 중계 장치는 통합 감시 호출시스템에서 설계 도입한 장치로 저비용 및 대규모 설치가 가능하도록 만든 장치 이다. 영상 호출 단말기의 전원 공급 및 연결된 영상 호 출 단말기와 Polling방식으로 통신하여 단말기의 상태를 감시한다. 중계 장치에 최대 연결 가능한 영상 호출 단말
기는 8대이고 영상 호출 단말기 2대의 Call을 동시에 전 송하기 위하여 8x2 영상, 음성 MUX와 전원부, CPU(ATmega128), RS-485모듈, 영상 호출 단말기 연결 설정 스위치로 구성되어 있다. 영상 호출 단말기로부터 수신된 영상과 음성 데이터를 DVR 인터페이스에 전송함 은 물론 호출자가 소지한 카드를 근접 접촉할 경우 호출 자의 카드데이터를 함께 전송하며, 호출된 특정 호출 단 말기와 DVR 인터페이스간의 통화가 가능토록 하는 중간 브릿지 역할을 수행하고 영상 호출 단말기의 안정적 전 원을 공급하며 제어하는 역할을 수행한다. 중계 장치와 영상 호출 단말기는 RS-485통신을 한다. 그림 4는 중계 장치의 블록 다이어그램이다.
[그림 3] 영상 호출 단말기 블록 다이어그램
[그림 4] 중계 장치 블록 다이어그램
3.3 DVR 인터페이스 DVR 인터페이스는 기존 시스템의 동축 케이블을 UTP 케이블로 전면 교체할 수 있도록 한 장치로, 32개의 영상·음성 전송 채널과 전원부, CPU (ATmega128), RS-232, RS-485 모듈, 중계 장치 연결 설정 스위치로 구 성 되어있다. 한 대의 DVR 인터페이스에 최대 16대의 중 계 장치가 연결이 가능하다. 한 중계 장치에 연결 되어 있는 최대 8대의 영상 호출 단말기 중 2개의 영상 호출 단말기의 Call을 동시에 처리할 수 있도록 하기 위하여 DVR인터페이스는 32채널의 영상, 음성을 전송할 수 있 도록 설계하였다. 중앙 시스템과 DVR 인터페이스의 통 신은 RS-232로, DVR 인터페이스와 중계 장치는 RS-485 통신을 한다. 중앙 시스템에 삽입된 DVR 카드로 중계 장 치 신호를 변환하는 역할과 각 중계 장치의 RS-485 신호 를 중앙 시스템의 RS-232로 프로토콜 변환한다. 그림 5 는 DVR 인터페이스 블록 다이어그램이다.
[그림 5] DVR 인터페이스 블록 다이어그램 4. 시스템 구현 결과 그림 6은 영상 비상 호출 시스템의 중앙 시스템의 대 기 화면이다. 대기 화면 중 영상 호출 단말기의 Call이 들어오면 그 림 6과 같이 Call이 들어온 위치의 상황을 보여주며, 보여 진 영상 부분을 마우스로 클릭하면 그림 7과 같은 대화창 이 팝업창으로 열리게 된다. 대화창에는 영상의 밝기, 대 비, 색상, 채도, 정밀도, 음량 등을 조절하는 바(Bar)가 있 고 통화 버튼과 종료 버튼으로 이루어져 있으며 그림 8과 같이 32개의 채널로 들어오는 영상 및 음성을 채널설정
창을 사용하여 조절할 수 있다.
[그림 6] 대기화면
[그림 7] 대화창
[그림 8] 채널설정
표 2는 구현된 시스템의 최대 전송 거리 시험 결과의 내용이다. 동축 케이블에 비해 신호 손실이 큰 UTP 케이 블에서도 동축 케이블과 비슷한 결과를 보이므로 우수함 을 입증하였다. 또한 장거리 설치 시 거리의 제약이 없으 므로 기존의 대규모 아파트 단지 및 대학교 등에 설치 가 능하여 기존의 대규모 설치 및 비용 절감용으로 많이 활 용될 것이다. [표 2] 최대 전송 거리 시험 결과 영상호출단말기와 중계 장치와 구분 중계 장치간의 DVR 인터페이스간의 최대 최대 거리 거리 영상호출단말기 별도 전원 100M 2.4KM 미 공급 시 영상호출단말기 별도 전원 2.4KM 2.4KM 공급 시 DVR 방식을 기반으로 하는 기존 시스템과 본 시스템 의 차이점을 비교하여 표3에 보였다. 표3의 내용에서 알 수 있듯이 출입 통제 시스템, 비상 음성 호출 시스템, DVR 시스템의3가지 시스템을 통합하여 구현함으로서 기존의 개별 설치로 인한 비용을 줄이고 또한 관리비용 도 줄 일 수 있게 하였다. 기존 동축케이블에 비해 UTP 케이블의 가격이 약 1/8로 8배 절감되며 기존 DVR의 경 우 최대 64채널로 카메라의 제한되어 있으나 본 시스템 의 256대의 영상 호출 단말기 설치가 가능하여 매우 경 제적이다. [표 3] 기존 시스템과 제안 시스템의 비교 구분 기존 시스템 제안 시스템 전송 선로 동축 케이블 UTP 케이블 설치거리 약 4KM 약 4KM 카메라수 64 채널로 64 채널로 / 채널 64 대 카메라 연결 128 대 연결 가능 - 영상 감시 및 저장 - 출입 통제 기능 - 음성 동시 녹화 - 비상 음성 통화 기능 - 사생활 침해 논란 지역에서는 사용자 호출 기능에 의한 녹화 기능 수행 - 영상 감시 및 저장 - 출입 통제 시 RFID Tag 와 - 사생활 침해 우려 사용자 얼굴 확인 제공되는 - 추가 카메라 설치시 - 기존 비상 음성 통화 기능 DVR 확장 필요 시스템으로 사용 가능 - 동축 케이블 설치에 - 256 대 연결 가능 따른 설치비용 증가 ( 기존의 4 배 , 비용 절감 ) - 기존 시스템에 비해 설치비 1/8 로 절감 - 통합 시스템으로 출 입 통제 시스템 , 비상 음성 호출 시스템 , DVR 시스템 등의 3 가지 기능 수행
5. 결론 본 논문에서는 기존 DVR의 성능을 향상 시킬 수 있는 DVR 인터페이스와 중계 장치를 설계하여 대규모 보안 감시 시스템을 경제적으로 구축할 수 있도록 하였다. DVR 인터페이스는 기존 시스템의 동축케이블을 UTP케 이블로 교체하고 1대의 DVR 인터페이스에 최대 16개의 중계 장치를 연결하고 1개의 중계 장치는 동시에 2채널 의 영상, 음성을 전송할 수 있도록 구현하였다. 또한 영상 호출 단말기와 DVR 인터페이스 사이에는 중계 장치를 설계하여 8대의 영상 호출 단말기로부터 영상과 음성 데 이터를 수신할 수 있도록 하여 최대 256채널이 가능하도 록 설계하였다. 또한 사용자의 요구 시에만 자신의 상황을 전송 가능 하게 하여 사생활 침해의 문제점을 해결하고 RFID 카드 나 비상호출 버튼을 이용하여 호출시 각 세대와 영상 통 화는 물론 음성통화를 함으로써 현장상황에 신속히 대처 할 수 있도록 하여 대규모 설치가 가능한 경제적인 보안 모니터링 다채널 저가형 통합 감시 호출시스템을 구현하 였다. 설치비의 경우 기존 동축케이블에 비해 UTP 케이 블의 가격이 약 1/8로 8배 절감되며 기존 DVR의 경우 최 대 64채널로 카메라의 제한되어 있으나 본 시스템의 256 대의 영상 호출 단말기 설치가 가능하여 기존 시스템에 비해 4배로 대규모 설치가 가능하다. 따라서 대규모 설치 및 설비가 저가로 인해 대규모 아파트 단지 및 대학교 등 에 많이 설치될 것으로 사료된다. 참 고 문 헌

  • [1] http://www.axiscom.co.kr, “Axis IP Surveillance Solutions 관련백서”, 기술관련자료.
  • [2] 백성근, “유/무선 네트워크 환경상에서의 영상 감시 시스템의 설계 및 구현”, 단국대학교 석사 학위 논문, 2005.
  • [3] 이지범, “디지털 영상 감시 시스템을 위한 영상데이 터 보호방법에 관한 연구”, 광운대학교 박사 학위 논 문, 2006.
  • [4] 한전 KDN(주), “전력선통신 화상감시시스템 제안서”, 2006.
  • [5] 신태현, “다채널 DVR 시스템을 위한 효율적인 비지 털 비디오 저장.탐색 및 인터넷 전송기술”, 한양대학 교 석사 학위 논문, 2006.
  • [6] 산업자원부, “산업기술시장정보”, 한국기술거래소[공 편], 2003.
  • [7] “RS-485방식의 1대 Multi Point
  • 콜에 관한 연구”, 전남대학교 석사 학위 논문, 2006.
  • [8] I.Richardson, “H.264 and MPEG-4 Video Compres-sion Video Coding for Next-generation Multimedia", John Wiley & Sons, 2003.
  • [9] Motta G, Storer J.A, Carpenti and Carpentieri B, “Improving scene cut quality for real-time video decoding", Proceedings Data Compression Conference, pp. 470-479, March, 2000.
  • [10] J.R. jordan, “Serial Networked Field Instrumentation”, John Wiley & Sons, 1995.
  • [11] JingangWang, Wei Li, “The design of the video win-dowing controller", Circuits and Systems IEEE Asia-Pacific Conference, pp. 163-165, DEC, 2000.
  • [12] Nam Ling, Nien-Tsu Wang, “Real-time video decoding scheme for HDTV set-top boxes", Broadcasting IEEE Transactions, Vol.48, Issue4, pp. 353-360, Dec, 2002.
  • 류 석 기 (seok-ki Ryu) [정회원] • 2001년 2월 : 호원대학교 정보통 신공학과 (정보통신공학사) • 2003년 8월 : 순천향대학교 산업 정보대학원 정보통신공학과 (정 보통신공학석사) • 2006년 3월 ~ 현재 : 한국정보 통신기능대학 정보통신설비과 교 수
  • <관심분야> 광가입자망, 지능형 네트워크, 임베디드 시스템
  • 이 순 흠 (sunheum Lee) [정회원] • 1983년 2월: 고려대학교 전자공 학과 (공학사) • 1985년 2월 : 고려대학교 전자공 학과 (공학석사) • 1989년 8월: 고려대학교 전자공 학과 (공학박사) • 1991년 9월~ 현재 : 순천향대학 교 정보통신공학과 교수
  • <관심분야> 멀티미디어 컨텐츠 개발, 임베디드 시스템, 컴퓨터 네트 워크

Loading...